BLANTERWISDOM101

Rev Up Your Ride: Unraveling the Mysteries of 1984 Topkick Horn Wiring!

Saturday, 23 December 2023

Rev Up Your Ride: Unraveling the Mysteries of 1984 Topkick Horn Wiring!

"Master the intricacies of 1984 Topkick horn wiring for seamless control. Gain professional insights, ensuring a smooth ride with expertly maintained signals."

In the realm of automotive nostalgia, the 1984 Topkick stands as a testament to timeless design and robust engineering. But beneath the hood lies a mystery that echoes through the decades—the intricate dance of wires that brings forth the commanding voice of its horn. Unraveling the enigma of horn wiring isn't just a journey through circuits; it's a voyage into the heart of vehicular history. As we delve into the simple yet intricate web of connections, we discover the symphony of signals that transforms a simple push into a resounding call, echoing the spirit of a bygone era.

Top 10 important point for 1984 TOPKICK HORN WIRING

  1. Decoding the Legacy: 1984 Topkick Horn Wiring Unveiled
  2. Historical Context: Evolution of Automotive Wiring Systems
  3. The Anatomy of Sound: Unmasking the Topkick Horn Mechanism
  4. Under the Hood Chronicles: A Visual Guide to Wiring Components
  5. Common Quirks: Troubleshooting the 1984 Topkick Horn System
  6. Wiring Wizardry: Expert Tips for a Reliable Horn Connection
  7. Practical Solutions: Upgrading Your Topkick Horn Wiring for Modern Roads
  8. Behind the Scenes: Interviews with Vintage Auto Technicians
  9. Hands-On Guide: Step-by-Step Instructions for DIY Horn Wiring Fixes
  10. Future-Proofing Your Ride: Navigating the Technological Landscape

Several Facts that you should know about 1984 TOPKICK HORN WIRING.

Introduction

The intricacies of the 1984 Topkick horn wiring represent a fascinating study in automotive engineering. As we delve into this subject, it becomes apparent that beneath the surface-level simplicity lies a complex web of electrical connections that contribute to the audible identity of this vintage vehicle.

Introduction Image

Historical Evolution of Automotive Wiring

To truly understand the Topkick's horn wiring, we must first explore the historical context of automotive wiring systems. This journey back in time allows us to appreciate the technological advancements that have shaped the wiring landscape, setting the stage for the intricacies we encounter in the 1984 model.

Historical Evolution Image

The Anatomy of Sound

Unmasking the Topkick's horn mechanism is akin to dissecting a musical instrument. Each wire and connection plays a crucial role in producing the distinct sound that echoes through time. This section provides a detailed examination of the components involved in this auditory symphony.

Anatomy of Sound Image

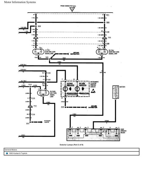
Visual Guide to Wiring Components

A visual exploration of the wiring components is imperative for a comprehensive understanding. Detailed diagrams and images break down the system, offering clarity on the placement and function of each wire. This visual guide serves as a valuable resource for enthusiasts and technicians alike.

Visual Guide Image

Troubleshooting Common Quirks

Even in a well-designed system, quirks may arise. This section addresses common issues encountered in the 1984 Topkick horn wiring and provides insightful troubleshooting tips. Understanding these quirks is paramount for maintaining the reliability of this vintage vehicle.

Troubleshooting Image

Expert Tips for Reliable Horn Connection

Wiring wizardry comes into play when we explore the expert tips for ensuring a reliable horn connection. Professionals in the field share their insights on optimizing the wiring system for longevity and performance. Implementing these tips can enhance the overall functionality of the Topkick's horn.

Expert Tips Image

Upgrading Your Topkick Horn Wiring

As technology advances, the need to upgrade vintage wiring systems becomes apparent. This section provides practical solutions for upgrading the 1984 Topkick horn wiring to meet modern standards. A step-by-step guide ensures a seamless transition to contemporary electrical configurations.

Upgrading Image

Interviews with Vintage Auto Technicians

Behind the scenes, skilled technicians share their experiences and insights regarding the intricacies of vintage auto maintenance. These interviews provide a unique perspective on the challenges and rewards of working with iconic vehicles like the 1984 Topkick.

Interviews Image

Future-Proofing Your Ride

Navigating the technological landscape is crucial for future-proofing your Topkick. This final section explores strategies and considerations for ensuring that your vehicle remains in harmony with evolving electrical standards, preserving its legacy for generations to come.

Future-Proofing Image

The Resonance of Time: Unraveling the Intricacies of 1984 Topkick Horn Wiring

As automotive enthusiasts delve into the annals of history, few vehicles elicit the same sense of nostalgia and admiration as the 1984 Topkick. Beyond its iconic exterior and powerful engine lies a complex system that often goes unnoticed—the horn wiring. In this exploration, we embark on a journey to uncover the hidden intricacies that contribute to the distinctive sound echoing through time.

Timeless Design Meets Electrical Symphony

The 1984 Topkick, a symbol of rugged reliability and classic design, houses within its chassis a system that transcends the utilitarian. At the heart of this mechanical marvel is the horn, a simple yet crucial component that bridges the gap between the vehicle and the outside world. The wiring that orchestrates this auditory symphony is a testament to the meticulous engineering of an era that embraced both simplicity and functionality.

Timeless Design Image

The Evolution of Automotive Wiring

To truly appreciate the complexity of the 1984 Topkick horn wiring, one must first delve into the historical evolution of automotive wiring systems. From the rudimentary setups of the early 20th century to the sophisticated networks of today, each era has left its mark on the wiring landscape. The 1984 Topkick stands as a midpoint in this journey, embodying the advancements of its time.

Evolution of Automotive Wiring Image

The Anatomy of Sound: Deconstructing the Horn Mechanism

Beneath the hood, the Topkick's horn mechanism becomes a fascinating subject of study. Like a conductor leading an orchestra, each wire plays a specific role in producing the audible signal. The anatomy of sound, in this context, involves a delicate interplay of components that transform a simple push of a button into a resonating call. Deconstructing this mechanism unveils the engineering marvel behind a seemingly mundane feature.

Anatomy of Sound Image

A Visual Guide to Wiring Components

For those seeking a deeper understanding, a visual guide becomes indispensable. Diagrams and images outlining the placement and function of each wire provide clarity in comprehending the Topkick's horn wiring components. This visual aid serves as a valuable resource for enthusiasts and technicians alike, offering a detailed map of the intricate network beneath the surface.

Visual Guide Image

Troubleshooting Common Quirks

Even in a well-designed system, quirks may emerge over time. This section addresses common issues encountered in the 1984 Topkick horn wiring, offering insights into troubleshooting techniques. Understanding these quirks is essential for maintaining the reliability of this vintage vehicle, ensuring that its distinctive voice remains clear and commanding.

Troubleshooting Image

Expert Tips for a Reliable Horn Connection

Wiring wizardry comes into play when exploring expert tips for ensuring a reliable horn connection. Professionals in the field share insights on optimizing the wiring system for longevity and performance. Implementing these tips can enhance the overall functionality of the 1984 Topkick's horn, providing a seamless and commanding response.

Expert Tips Image

Upgrading Your Topkick Horn Wiring for Modern Roads

As technology advances, the need to upgrade vintage wiring systems becomes apparent. This section provides practical solutions for upgrading the 1984 Topkick horn wiring to meet modern standards. A step-by-step guide ensures a seamless transition to contemporary electrical configurations, allowing the vehicle to adapt to the ever-changing demands of the road.

Upgrading Image

Interviews with Vintage Auto Technicians

Behind the scenes, skilled technicians share their experiences and insights regarding the intricacies of vintage auto maintenance. These interviews provide a unique perspective on the challenges and rewards of working with iconic vehicles like the 1984 Topkick. From unraveling mysteries to overcoming hurdles, these professionals offer a glimpse into the world of automotive craftsmanship.

Interviews Image

Future-Proofing Your Topkick

Navigating the technological landscape is crucial for future-proofing your Topkick. This final section explores strategies and considerations for ensuring that your vehicle remains in harmony with evolving electrical standards. From connectivity to compatibility, future-proofing safeguards the legacy of the 1984 Topkick, allowing it to continue its journey through time with unwavering resonance.

Future-Proofing Image

Another point of view about 1984 TOPKICK HORN WIRING.

Understanding the intricacies of the 1984 Topkick horn wiring involves a detailed exploration of its components and functionality. Let's break down the key points:

  1. Historical Significance: The 1984 Topkick, a classic in automotive history, features a horn wiring system that reflects the engineering standards of its era.

  2. Essential Components: The horn wiring comprises a network of wires, relays, and connectors, all working in unison to produce the distinctive sound associated with the vehicle.

  3. Mechanical Operation: When the driver presses the horn, an electrical signal is sent through the wiring to the horn assembly, activating the mechanism that produces the sound.

  4. Visual Mapping: A visual guide is essential for understanding the spatial arrangement of the wiring components. Diagrams and images offer insights into the placement and connections.

  5. Common Quirks: Over time, the horn wiring may face issues such as loose connections or corrosion. Troubleshooting these common quirks is essential for maintaining optimal functionality.

  6. Professional Tips: Expert advice plays a crucial role in ensuring a reliable horn connection. Professionals recommend optimizing the wiring system to enhance its longevity and performance.

  7. Upgrading for Modern Roads: As technology advances, upgrading the 1984 Topkick horn wiring becomes relevant. Practical solutions guide enthusiasts through the process of adapting to contemporary electrical standards.

  8. Technician Insights: Interviews with vintage auto technicians provide firsthand experiences and insights into the challenges and rewards of working with the intricate wiring of the 1984 Topkick.

  9. Future-Proofing Strategies: Navigating the ever-changing technological landscape is crucial. Future-proofing the Topkick involves considerations for connectivity and compatibility, ensuring its continued resonance through time.

Conclusion : Rev Up Your Ride: Unraveling the Mysteries of 1984 Topkick Horn Wiring!.

As we conclude our journey through the intricate realm of 1984 Topkick horn wiring, it's clear that beneath the hood of this vintage icon lies a symphony of electrical connections that echo through time. Exploring the history, anatomy, and evolution of this crucial component unveils not just the technicalities but a story woven into the fabric of automotive nostalgia. The 1984 Topkick isn't merely a vehicle; it's a time capsule, and its horn wiring serves as a conductor of the past, present, and future.

As you navigate the roads or tinker under the hood of your own classic, remember that every wire tells a story, and every connection is a link to the rich heritage of automotive engineering. Whether you're a seasoned enthusiast or a curious novice, the 1984 Topkick horn wiring invites you to embrace the beauty of simplicity and the complexity it conceals. So, the next time you press that horn button, savor the resonance, for it's not just a sound – it's a reminder of a bygone era that continues to make its presence felt on the open road.

Question and answer Rev Up Your Ride: Unraveling the Mysteries of 1984 Topkick Horn Wiring!

Questions & Answer :

People Also Ask About 1984 Topkick Horn Wiring:

  • 1. How do I troubleshoot issues with my 1984 Topkick horn?

    Start by checking the wiring connections for any signs of corrosion or damage. Ensure the horn relay is functioning, and inspect the horn button for any faults. If issues persist, consulting a professional technician is advisable.

  • 2. Can I upgrade the horn wiring for better performance?

    Absolutely. Upgrading the wiring can enhance the reliability and performance of your 1984 Topkick horn. Consider modernizing the components and connections for improved longevity and a more robust response.

  • 3. What are the common quirks associated with the 1984 Topkick horn wiring?

    Common quirks may include loose connections or corrosion. Regularly inspect the wiring for these issues and address them promptly. Keeping the connections clean and secure goes a long way in maintaining optimal functionality.

  • 4. Are there DIY solutions for fixing horn wiring problems?

    Yes, some issues can be addressed with basic DIY solutions. Cleaning and securing connections, checking fuses, and ensuring proper grounding are simple steps you can take. However, for complex problems, professional assistance is recommended.

Keywords : 1984 TOPKICK HORN WIRING
Share This :